| **** THIS PRODUCT IS NO LONGER OFFERED - CHECK WITH US FOR A REPLACEMENT **** |
| |
Dwyer Series 642 Pressure
Transmitter |
| ±0.1%
Accuracy, SS Wetted Parts, Economical |
The
Series 642 Pressure Transmitter delivers ±0.1% accuracy
for pressure measurement of liquids and compatible gases,
economically. Units are constructed of 316 and 316 L SS wetted
parts for superior compatibility. Zero and span are independently
adjustable. Transmitters feature simple two-wire operation
plus reverse polarity protection. Liquid fill provides shock
and vibration-resistant operation.
|
 |
| click
image to enlarge |
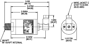
| -- PHYSICAL DATA |
- Service: Compatible gas, liquids.
- Output: 4 to 20 mA, two-wire.
- Supply Voltage: 10 to 35 VDC.
- Loop Resistance: 1250 ohms DC max.
- Current Consumption: 38 mA DC max.
- Accuracy: 0.1% F.S.
- Maximum Pressure: 2x pressure range.
- Zero and Span: Adjustable to 0.05% of full span.
- Thermal Effect: ±0.01% F.S./°F (0.005% F.S./°C).
- Wetted Parts: 316, 316 L SS.
- Housing: 316 SS.
- Operating Temperature: 20 to 120°F (-7 to 49°C).
- Fill Fluid: Silicone fluid, 200 cs, Dow Corning 200.
- Process Connections: Dual-size 3/8" male NPT, 1/8"
female NPT.
- Electrical Connections: 3-position terminal block.
- Weight: 11 oz. (312 g).
Applications include aerospace industries, factory automation,
equipment monitoring and industrial research. The Series 642
Pressure Transmitter is ideal for use in harsh environments. |
| Model Number |
Pressure Range |
| 642-1 |
0 - 15 psig (0 - 1.03
bar) |
| 642-2 |
0 - 30 psig (0 - 2.07
bar) |
| 642-3 |
0 - 50 psig (0 - 3.45
bar) |
| 642-4 |
0 - 100 psig (0 - 6.90
bar) |
|